现代电子技术
本文设计了一种楼宇无线可视对讲电路,该电路以单片机为控制器核心,再连接外围电路,通过无线数字传输电路来传输视频信号,可以达到50~200m的无线传输距离。该设计优点是在单张拍摄的基础上,获得图像的连续显示,它真正意义上实现了图像信号的无线数字传输。
1整体设计方案
系统结构主要由3部分组成:上位机系统、下位机系统和通信系统。这三部分共同完成了主控制器与分控制器的信息交换,达到楼宇监控的目的。主控制器和分控制器通过无线数字传输模块SRWF进行数据和命令的传输。该通信模型属于一对多的通信模式,其整体方框图如图1所示。

图1整体设计方框图
主控制器的主控芯片为AT89C51,通过键盘获得访问的房间号码,确认后,单片机会控制打开视频采集芯片和缓冲芯片进行工作,并在设定的通信波特率的情况下,通过串口通信,由单片机把数据送给数字传输电路,数字传输电路再通过无线信道把数据发送出去。从控制器的主控芯片也使用AT89C51,通过数字传输电路接收主控器的控制信息和数据信息,对接收到的数据进行分类,若是主机发送过来的通信地址信号,从控制器会读取振铃音存储电路里的数据,从而发出振铃音。接下来开始接收视频信号,并通过LCD显示电路显示出来,用户可通过按键控制电路决定是否与主控器进行进一步通话。
2硬件电路设计
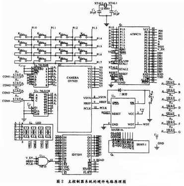
2.1主控制器的电路设计
主控制器电路由单片机AT89C51、键盘扫描电路、驱动及数码显示电路、看门狗电路、无线数传电路等几部分组成。主控制器系统的硬件电路原理图如图2所示。

图2主控制系统的硬件电路原理
其工作流程如下:先通过键盘扫描电路扫描用户的按键信息,以便获得从机的通信地址,并将按键信息通过4个LED显示出来,以便用户清楚获知自己要访问的从机地址。用户可以通过键盘上的增值、减值、重输,确认修改其输入值。当用户按下确认键的时候,主机存贮此时的从机地址,并开启视频芯片采样视频信号,同时把从机地址通过无线数字传输芯片SRWF发送出去。收到从机的应答信号和准备就绪信号后,主机在设定的波特率下开始发送数据。每发1帧数据就等待从机的应答信号,同时对每帧数据都发送校验帧,以确保数据传输的准确无误。
2.1.1键盘扫描电路
键盘扫描部分采用4×4键盘,通过P1口设置扫描电平,先置P1口的低4位中某一位为零,然后读取P1口高4位的电平。P1口的低一位置零即给列线置低,若在P1口的高4位监测到某位为零,则通过行列的位置即可知道按键的部位,在按键过程中存在抖动问题,解决方法有硬件编码键盘和软件编码方式,鉴于成本考虑和AT89C51的高性能考虑本设计采用软件编码方式实现扫描,键盘扫描电路如图2所示。
2.1.2LED显示电路
LED显示电路采用动态显示方式显示,由74LS248BCD译码芯片和74LS138译码器组成。采用74LS248的目的是为了节省I/O口资源,以便控制更多的外围芯片。LED的段选数据由通过74LS248译码过来的段选码决定,位选数据由74LS138译码产生。工作的时候首先把按键的值转换为BCD码,再送入P0口的第4位,但是对P0口时整体复制会破坏位选口的数据。此时需进行P0口数据的修正,通过或逻辑运算把位选数据也送入P0口的第4位和第5位,再把修正好的数据送给P0口,此时既有段选数据又有位选数据。要使显示的数据不闪,则需要利用人眼的视觉暂留性,将每个数据显示之间的时间延时控制在10ms以内,这样显示的数字才不闪。LED显示电路如图2所示。
2.1.3视频获取及数传电路
视频获取电路由CAMERA0V7620芯片和IDT7205组成,采用该组合方法是因为视频获取的数据量都比较大,但单片机的工作频率比较低。如果直接搭配则二者不能正常接收。因此,增加缓冲芯片IDT7205,这样通过单片机控制其工作来达到数据量和单片机的匹配,只有单片机允许接收时才使能IDT7205。如果单片机监测到视频芯片的VSYN上跳后,就会在P0.7口输出1,从而开始控制IDT7205从视频芯片获取数据。SRWF模块在使用之前要进行无线信道、接口类型、接口速率、接口参数等的设定,在设置完成后便可以进行数据传输,当模块收到单片机发来的第1个数据后自动进行无线网络连接及数据同步等工作,因此第1个数据将在5个字节时间延迟后从接收方串口输出,如图2所示。
2.2分控制器的电路设计
分控制器也采用AT89C51单片机作为微处理器,分控制器系统的外围接口电路由晶振、LCD图像显示电路、按键开锁电路、看门狗电路、通信接口电路、存储器等组成。分控制器系统的硬件电路原理图如图3所示。

图3分控制系统的硬件电路原理图
它的工作过程是:初始化其接收波特率,并一直处于信息监测状态,当收到地址帧时,就与本身的地址相对比,若不同,则丢弃此帧数据继续检测。若相同,则读取AT24C02芯片存储的乐曲编码,通过P2.1口来控制喇叭发出乐曲音,从而告诉用户,有访客请求进入楼宇。当用户按下键盘上的接听键时,单片机会把从无线数字传输模块接收过来的数据送P0口进行液晶显示。房主看到液晶上的图像时,若认识访客,则按键开锁;若不认识访客,则按挂机键,结束视频通话。视频显示电路的主要工作芯片为TFT6448B。TFT6448B自带数据锁存器,不需要扩展锁存芯片,在选中TFT6448B后,通过往TFT6448B的相应行、列、控制、数据寄存器中写入数据,即可实现单片机AT89C51对TFT6448B的控制显示。
3软件设计
主机由AT89C51单片机充当,从机为AT89C51单片机。主机与从机的数据通信波特率定为9600B,每个从机都有惟一的地址号,用来区分各从机。单片机的数据通信由串口完成,定时器T1为波特发生器,数据传送格式为1位起始位,8位数据位,1位停止位,1位可编程位(T-B8)。工作方式:将定时器T1设置为方式2,串口设置为工作方式3。
该系统的通信协议是:所有从机的SM2位置1,处于接收地址帧状态,主机发送一地址帧,其中第8位是地址,第9位是地址/数据的区分标志,该位置1表示该帧为地址帧。所有从机接收到地址帧后,都将接收的地址与本机的地址比较,对于地址相符的从机,使自己的SM2位置O,并把本机地址发回主机作为应答;对于地址不符的从机,仍保持SM2=1,对主机后发来的数据帧不予理睬。从机发送数据结束后,要发送一帧校验和,并置第9位为1,作为从机数据传送结束的标志。主机接收数据时,先判断数据接收标志RB8。若RB8=1,表示数据传送结束,并比较此帧校验和,若正确,则回送正确信号00H,命令该从机复位;若出错,则发送信号OFFH,命令该从机重发数据。若接收帧RB8=0,则将数据存到缓冲区,并准备接受下一帧信息。主机接收到从机的应答地址后,确认地址是否相符,如果地址不符,则发复位信号;如果地址相符,则清TB8=0,开始发送数据。从机收到复位命令后回到监听地址状态,否则开始接受数据和命令。主控制器和从控制器的通信程序流程图如图4和图5所示。

图4图5图6
4系统仿真
在Proteus的ISIS7.1sp2软件环境下画出电路原理图,接下来就是将设计的程序在KeilC51μVision2开发集成环境上编译成机器语言,进入Proteus的ISIS,鼠标左键点击菜单”Debug”,选中”useromotedebugermonitor”,便可实现KeilC与Proteus的连接调试。首先在Proteus中双击单片机AT89C51,将KeilC下编程生成的.HEX文件导入到AT89C51中,可在Proteus中单击全速仿真运行按钮,进行现象查看,能清楚地观察到芯片上每一个引脚的电平变化,红色代表高电平,蓝色代表低电平;如果现象不正确,则在KeilC中单步调试程序,并在Proteus观察现象,哪一步不正确,则对该段的程序进行修改,调试直到仿真完全成功为止。
依次按下扫描键盘上的3个按钮,待3个按钮全部输入后,会在数码管上显示刚才所按的数据,按照按下的顺序显示数字,该数字表示要访问的房间号码,如504表示要访问504房间的主人。该房间号码会提供给单片机用来作为多机通信的地址,仿真结果如图6所示。
在Proteus里用LM4229代替设计中的TFT6448B芯片。仿真的目:用来获得图像显示的编码方式和液晶的单色位图显示功能。LM4229通过CDWRITEREAD三个引脚的电平来确定是读数据还是读状态,或者是写数据还是写命令。其数据引脚为8位,可以与单片机进行直接的数据交换,P2口为液晶显示的控制端,仿真结果如图7所示。

图7液晶显示图像仿真图
5结语
该可视对冲电路采用了以单片机AT89C51为核心,以SRWF-1,CAMERAOV7620,IDT7205等为外围芯片的设计。文中给出了硬件电路图及主程序流程图,阐述了软硬件设计过程中对关键技术的处理。该电路完全可以满足图像信号的连续采集,无线传输图像信号,显示单色位图,振铃呼叫的楼宇无线可视对讲电路的实用要求。本文的创新点在于把低速单片机应用于数据量大的图像信号采集和图像短距离无线传输上。在设计中,图像信号的实时性处理将成为以后需要努力研究的方向。
该文观点仅代表作者,本站仅提供信息存储空间服务,转载请注明出处。若需了解详细的安防行业方案,或有其它建议反馈,欢迎联系我们。
